Manchester Reader/Writer G888

Order Number: G888

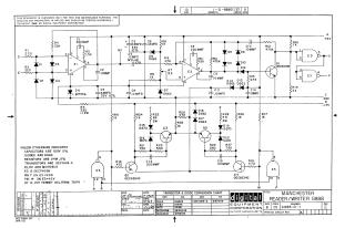
This document is a technical schematic for the Digital Equipment Corporation Manchester Reader/Writer (Model G888). The circuit diagram illustrates the integration of operational amplifiers (MC1709CG), transistor-transistor logic (DEC7400N), and various discrete components, including transistors (DEC1006-S, DEC6534C, DEC3009B), diodes, resistors, and capacitors. The schematic provides the necessary electrical configuration for testing and maintenance, detailing power supply requirements (+5V and -15V) and providing a transistor and diode conversion chart for cross-referencing components used in the assembly.

G888
2000
1 pages
Quality

Original
0.1MB
G888
2000
5 pages
Quality

Original
0.4MB
G888
2000
50 pages
Quality

Original
3.9MB

Site structure and layout ©2025 Majenko Technologies