G816

Order Number: XX-7808F-BE

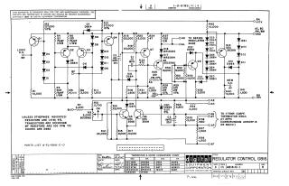
This document is a schematic diagram for the Digital Equipment Corporation (DEC) Regulator Control G816, copyrighted 1967.

Key information includes:

  • Purpose: It is explicitly stated that the schematic is furnished only for test and maintenance purposes, and the circuits are proprietary in nature.
  • Circuit Function: It details an electronic control circuit for a power regulator, including connections for +10V, -15V, and Ground, as well as logic and memory status signals ("LOGIC O.K.", "MEM O.K.").
  • Temperature Compensation: The circuit incorporates a reference to a thermistor (specifically, a Carborundum A0905P-8 or equivalent 330Ω at 25°C) for temperature-dependent control.
  • Component Specifications: General specifications are provided for various components unless otherwise indicated:

    • Resistors: 1/4W, 5% tolerance.
    • MF Resistors: 100 PPM/°C.
    • Transistors: DEC6534B.
    • Diodes: D662.
  • Parts List: A separate "PARTS LIST A-PL-G816-0-0" is referenced for full component details.

  • Component Conversion Chart: A table provides conversions between DEC part numbers and their EIA (Electronic Industries Alliance) equivalents for transistors and diodes (e.g., DEC 3568 is 2N3568, D662 is 1N645).
  • Revision: The document is marked as Revision B, with engineering dates from September 1967.
XX-7808F-BE
1987
1 pages
Quality

Original
0.1MB

Site structure and layout ©2025 Majenko Technologies