Teletype Interfacer Type W708

Order Number: W708

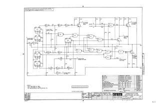
Summary: The W708 is a specialized interface module designed to provide clock synchronization and gating controls for Teletype and data communication systems when used in conjunction with W706 and W707 modules. Key functional capabilities include:

  • Spike Eliminator: Provides noise rejection for long teletype lines.
  • Wait: Enables half-duplex operation by managing transmission and reception timing between the W706 and W707.
  • Clear Flag Converter: Allows for flexible clearing of the W706 flag during half-duplex operation.
  • Single Clock Converter: Simplifies system clock requirements by reducing the needed clock count from two to one and allowing for the use of non-gateable clocks.
  • Power Requirements: Operates on -15V and +3.6V, which can be supplied by a W705 module or a regulated commercial power supply.
W708
2000
1 pages
Quality

Original
43.7kB
W708
2000
1 pages
Quality

Original
95.4kB

Site structure and layout ©2025 Majenko Technologies