Power Fail M703

Order Number: M703

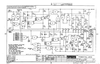
Summary: This document is a schematic diagram for the Digital Equipment Corporation "Power Fail M703" circuit module, dated September 27, 1967. The circuit is designed to handle power monitoring and shutdown logic. It incorporates various logic gates (DEC 7400N and 7430N series), transistors (DEC 6534B and 3009B), and passive components to manage signals such as "Power Low," "Stop O.K.," and "Shutdown." The diagram includes detailed specifications for component values, pin configurations, and a cross-reference table for transistor and diode conversions.

M703
2000
1 pages
Quality

Original
0.1MB

Site structure and layout ©2025 Majenko Technologies