Transistor and Diode Conversion Chart / H730 Power Supply

Order Number: H730

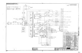
Summary The document provides the electrical schematic for the H730 Power Supply unit, manufactured by the Digital Equipment Corporation.

Key components and functions detailed include:

  • Power Distribution: The schematic illustrates the transformation and regulation of AC input power into multiple DC voltage outputs, including +5V, -15V, and various reel and capstan voltages.
  • Circuitry: It features a transformer, bridge rectifiers, filtering capacitors, and fuse protection (including specific configurations for 230V operation).
  • Connections: The diagram outlines internal wiring, relay controls, and interface sockets (Mate-N-Lok).
  • Parts List: A comprehensive table is provided, listing reference designators, component descriptions, and corresponding part numbers for all electrical parts used in the assembly.
  • Operational Context: The document specifies that it is for test and maintenance purposes only, noting that the circuits are proprietary.
H730
2000
1 pages
Quality

Original
0.1MB

Site structure and layout ©2025 Majenko Technologies