R601

Order Number: XX-A4785-DD

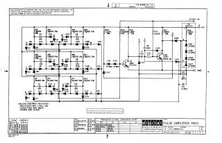
This document is an electronic schematic for a Digital Equipment Corporation (DEC) "PULSE AMPLIFIER R601", copyrighted in 1964.

The schematic provides a detailed diagram of the amplifier circuit, which includes:

  • Multiple input stages (labeled V, T, R, U, S, P, H, N, K, L, J) feeding into various diode networks.
  • Numerous resistors (R1-R19), capacitors (C1-C10), and diodes (D1-D53, D-662, D-664 types).
  • Two main transistors, Q1 (DEC 3639C) and Q2 (DEC 2894-2B), forming the active amplification stages.
  • Power supply connections for A+10V, -3V, -15V, and OC Ground.

General specifications for components are noted: resistors are typically 1/4W, 10% tolerance (though many are specified as 5%), and capacitors are in MMFD (micromicrofarads).

The document also includes a Transistor & Diode Conversion Chart providing EIA equivalents for DEC components (e.g., DEC 3639C corresponds to 2N3639, D662 to 1N645, D664 to 1N3606). A revision history is present, with the latest indicated revision being 'P'.

A prominent disclaimer states the schematic is for test and maintenance purposes only and that the circuits are proprietary to Digital Equipment Corporation.

XX-A4785-DD
2000
1 pages
Quality

Original
85.4kB

Site structure and layout ©2025 Majenko Technologies