Power Supply 718

Order Number: 32112-09242

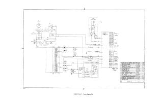
This document is a technical schematic diagram for a Power Supply 718 unit. It illustrates the electrical wiring, circuitry, and components required to regulate and distribute power.

Key components and details shown include:

  • Input and Power Distribution: AC power inputs, fan connections, and various power rails including +5V, -15V, +8V, and -30V.
  • Major Components: Power transformer (T1), heat sinks with transistors (HS1, HS2), a 5V regulator, and multiple capacitor banks (C3, C4, C5) for filtration.
  • Interface: A G785D power connector for interfacing with other system components, including logic signal pins.
  • Parts List: A comprehensive table on the right side of the diagram lists all electronic and hardware components, identifying them by description and specific part numbers.
32112-09242
2000
1 pages
Quality

Original
78.8kB

Site structure and layout ©2025 Majenko Technologies