6V Regulator Control G810

Order Number: XX-XXXXX-XX

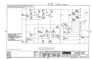
This document is a technical schematic for a 6V regulator control circuit designed by the Digital Equipment Corporation in 1967. It includes a detailed wiring diagram showing the configuration of transistors (DEC3009B, 2N4234, Q4, Q6, Q7, Q8), diodes, resistors, and capacitors. The schematic also specifies standard component values, includes a conversion chart for transistor and diode types, and references the associated parts list (A-PL-G810-0-0).

XX-XXXXX-XX
2000
1 pages
Quality

Original
0.1MB

Site structure and layout ©2025 Majenko Technologies