Digital PDFs
Documents
Guest
Register
Log In
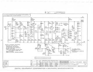
G804D
Order Number: XX-5E975-AA
/ Hardware / Components / Flip Chip Modules / Gxxx
XX-5E975-AA
2000
1 pages
Quality
Original
0.2MB
view
download
Home
Privacy and Data
Site structure and layout ©2025 Majenko Technologies